2025跑狗图高清大图,二四六天天免费开好彩,港彩码王港彩资料app下载,儿童脑筋急转弯2000题,246二四六费资枓大全

欢迎访问启东春立机械设备有限公司官网!
邮箱地址:cl@qdclgs.com
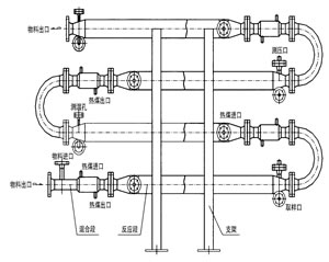
管道混合反应器

结构特点、混合原理

反应器是化学反应工艺中的核心设备,它按结构大致可分管式、釜式、塔式、固定床等,广泛适用于气、液、固相的化学混合反应。我公司研制开发的JHF系列强化传热反应器内部结构与静态混合器相仿,能使进入强化传热混合反应器的不同液体互相很好地混合,但与常规的静态混合器内部单元不同,其内部构件不是用板材而是用较细的管材制作,细管内部可以通加热介质也可以通冷却介质,所以内部单元不仅能起到了充分混合,而且能提供很大的传热比表面积。

产品特性和用途

1JHF-I强化传热混合反应器

专门用于高粘度介质的强化传热过程。JHF-型强化传热混合反应器不需要与其它配件相组合,直接与管道联接,对于3千厘泊~45万厘泊的高粘度介质,它的传热分系数可达100400W/m2,与普通的列管式换热强相比提高到45倍。主要用于:

(1)   食品工业中油脂的加热和冷却
    (2)   合纤和塑料工业中熔融树脂的加热,冷却以及聚合物溶液的加热和冷却
    (3)   日化工业中粘结剂的加热、冷却以及化妆品的加热和冷却
    (4)    石油工业中熔融沥青、重油、原油、渣油的加热和冷却
    (5)    炸药工业中乳化炸药的冷却
    (6)    用作聚苯乙烯的聚合反应
    (7)    用于苯乙烯丙烯腈共聚物的生产装置
    (8)    用于丙烯睛丁二烯苯乙烯共聚物的生产装置
    (9)    用作聚酰胺6的聚合反应器

 

 

2JHF-II强化传热混合反应器

 对于强放热的液/液反应过程可以采用JHF-型强化传热混合反应器。JHF-型强化传热混合反应器水平安装,并带有SV型静态混合器作为配件,以确保互不相溶的液/液相混合均匀,需要停留时间较长的液/液反应过程,静态混合器的长度也较长,此时各台静态混合器之间可用180°的弯头来互相连接,组成单元反应器。主要用于:

  (1) 聚酯熔体的冷却 

(2) 丙烯腈氨化反应 

(3) 氯乙酸和氨气的反应 

   

      3JHF-III强化传热混合反应器

对于强放热的气/液反应过程可以采用JHF-Ⅲ型强化传热混合反应器。JHF-Ⅲ型强化传热混合反应器垂直安装,一般情况下,反应器内气液两相并流向上运动,反应器底部配有专门设计的气体分布器。特殊情况下,反应器内气液两相也可以并流向下运动,反应器顶部配有专门设计的液体分布器。主要用于:

 (1)聚酯熔体的冷却 

(2)丙烯腈氨化反应 

(3)氯乙酸和氨气的反应

 

 

4JHF-IV强化传热混合反应器

     JHF-型强化传热混合反应器能使进入它的不同流体互相很好地混合,又能强化高粘度介质的传热过程,所以特别适合用作聚合反应器。JHF-型内部同一截面处温度分布均匀,这不仅有利于提高聚合物的产品质量,而且有利于提高聚合反应的转化率。从单体到完全聚合,反应物料粘度有一个从小到大的变化过程,聚合度越高粘度就越大。可以与SV型静态混合器配合使用,也可以与搅拌式聚合釜配合使用。 

   5、应用成功实例:
1、苯甲酸钠、硫酸反应器;
2、醋酸与双氧水反应;
3、三乙胺与双氧水反应;
4、生物柴油反应;
5、戊烯、双氧水及甲酸的反应;
6、磷酸氢二铵与乙醛的反应;
7、重氮反应
8、丙烯腈氨化反应
9、羟基反应等

主站蜘蛛池模板: 凉山货运运输| 二四六308天天资料大公开| 澳门精准36码资料| 澳门6合正版免费资料大全| 澳门金牛版网址| 澳门944CC资料大全| 一个人在线视频高清| 今天的体育赛事有哪些重要赛事 | 澳门一肖一码100准最新资料| ckck免费电影网| 澳门免费精准资料大全127| 体育运动中的社会分层现象有哪些?| 男狮子座今日运势最准| 韩国3级电影| 新澳天天开奖资料大全最新版本 | 免费电影高清在线| 君九龄电视剧星辰影院| 精准2024澳门免费资料| 香港最快开奖中特网| 刘伯温三期内必开一期| bleach境界在线观看高清免费| 交涉人:电影版| 不要会员就能追剧的软件| 我为歌狂电视剧在线观看| 韩剧结婚是疯狂免费观看| 新澳门六开彩开奖结果2020年| 2024澳门正版资料大全免费大全新乡市收野区 | 澳门高手榜资料大全| 2024澳门特马今晚开奖108| 一闪一闪亮星星电视剧星辰影院| 孤战迷城电视剧免费观看| 货运运输哪里买| 香港澳门开奖结果+开奖记录2021年| 澳门论坛六肖资料2021| 2024澳门一肖一码精准开奖结果 | 4949澳门精准免费大全| 奥门开奖10点30开奖记录2024年资料网站| 2024澳门六历史开奖记录| 2023年澳门最准免费资料| 今晚澳门开码资料免费看| 2024澳门六开奖资料结果|